Shop Now
Kitchen

  • range
  • dishwasher
  • trash compactor
  • freezer
  • refrigerator
  • microwave
  • oven
  • cooktop
  • grill
  • range hood
Laundry

  • dryer
  • washer
  • laundry center
Total Home

  • air conditioner
  • air filter
  • dehumidifier
  • air purifier
Track Order
Check Delivery Status

Complete the form below to
view the status of your order.

Order Number or Shipping Zipcode Missing

Search
Find Your Part Faster

Enter your part or model number below to search.

Need help finding yours?

  • Shop Now
 =
  • Track Order

Home » Model Search for ARS2661BC (BOM: PARS2661BC0)

Model Number

ARS2661BC (BOM: PARS2661BC0)
  • 1

    ARS2661BC (BOM: PARS2661BC0)

  • 2

    Choose the diagram of the component your part is located in:

    01 - CABINET BACK
    banner
    Click to View Diagram
    02 - COMPRESSOR
    banner
    Click to View Diagram
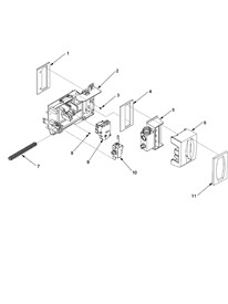
    03 - CONTROLS
    banner
    Click to View Diagram
    04 - CRISPER ASSY
    banner
    Click to View Diagram
    05 - DELI AND REF SH...
    banner
    Click to View Diagram
    06 - EVAP FAN ASSY A...
    banner
    Click to View Diagram
    07 - EVAPORATOR ASSY...
    banner
    Click to View Diagram
    08 - FREEZER DOOR
    banner
    Click to View Diagram
    09 - FZ DOOR AND FAC...
    banner
    Click to View Diagram
    10 - FZ SHELF
    banner
    Click to View Diagram
    11 - HANDLES AND TRI...
    banner
    Click to View Diagram
    12 - HINGES
    banner
    Click to View Diagram
    13 - ICE BUCKET ASSY
    banner
    Click to View Diagram
    14 - ICE MAKER
    banner
    Click to View Diagram
    15 - LIGHT COVERS AN...
    banner
    Click to View Diagram
    16 - LIGHTS AND ICE ...
    banner
    Click to View Diagram
    17 - REFRIGERATOR DO...
    banner
    Click to View Diagram
    18 - SUPPLEMENTAL IN...
    banner
    Click to View Diagram
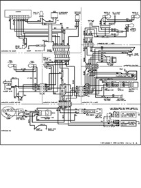
    19 - WIRING INFORMAT...
    banner
    Click to View Diagram
  • 3
    Loading  Loading parts of sections

Need Help?
Call:(800) 476-8160
Mon-Fri 9 am to 8 pm EST

Kitchen

  • Range
  • Dishwasher
  • Trash Compactor
  • Freezer
  • Refrigerator
  • Microwave
  • Oven
  • Cooktop
  • Grill
  • Range Hood
Laundry

  • Dryer
  • Washer
  • Laundry Center
Total Home

  • Air Conditioner
  • Air Filter
  • Dehumidifier
  • Air Purifier
Customer Service

  • Contact Us
  • Privacy Policy
  • Terms of Use
  • Sitemap

Copyright © 2025 Powered By Marcone Supply (Version: 1.0.0)

Ok
Ok
Yes No
Yes No
Common Model Number Plates

Where is my Refrigerator Model Number?

Side by Side
  • Where is my Refrigerator Model Number?

    Side by Side
  • Where is my Dishwasher Model Number?

    Dishwasher

    Dishwasher
  • Where is my Microwave Model Number?

    Microwave Countertop

    Microwave Countertop
  • Where is my Range Vent Hood Model Number?

    Range Vent Hood

    Range Vent Hood
  • Where is my Range/Stove/Oven Model Number?

    Gas Free Standing

    Gas Free Standing
  • Where is my Trash Compactor Model Number?

    Trash Compactor

    Trash Compactor

California Prop 65

There are items in you cart that have Proposition 65 warnings , please review and approve before continuing.
Return to cart Proceed to checkout